

廢水特點
企業在金屬表面處理中的噴涂工藝會產生大量的噴涂廢水(也叫噴漆廢水),廢水中往往含有多種酸性金屬離子或非金屬離子,甚至有一些屬于一類毒物,必須經過完全的處理后并達到排放標準后才能排放。涂裝噴漆廢水根據客戶廢水循環次數和時間的不同,其水質相差較大,但是含有害因素相差不多,比如漆霧顆粒等。
處理方法
由于進水C0D濃度較高,且雜質較多不易沉淀,出水必須達到級標準,因此選擇的處理工藝必須成熟穩定可靠、投資合理。經認真比選,并結合我司對同類企業廢水處理的經驗,最終設計采用”氣浮+沉淀+深度處理”的組合處理工藝形式,保證廢水處理后水質穩定達標。
設備組成
嘉隆公司生產銷售的噴涂廢水處理設備主要有一級提升泵、流量計、鼓風機、PH計、污泥回流泵、螺桿泵、板框壓濾機、二氧化氯發生器等。主要構筑物有PH調整池、水解酸化池、接觸氧化池、沉淀池、混凝池、絮凝池、斜管沉淀池、消毒池、污泥池等。
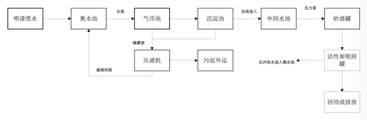
工藝流程
噴涂廢水自流至集水池,在集水池中去除較大的懸浮顆粒,然后由泵進入氣浮池。在氣浮池中加入混凝劑進行混凝反應,主要去除水體中大部分的懸浮物和COD,出水進入混凝沉淀池,在混凝沉淀池中進步去除廢水中的懸浮物、COD,最后廢水通過砂濾罐的過濾及活性炭吸附罐的吸附作用,保證廢水穩定達標排放。氣浮池浮潼及沉淀池污泥由泥漿泵或氣動隔膜泵泵入板框壓濾機壓泥脫水,泥餅外運并安全處置.上清液回流至前端集水池。集水池中的固體泥渣由人工定期清理至污泥池。

噴涂廢水處理設備工藝流程圖
價格行情
噴涂廢水處理設備的價格因廠家、品牌、規格、材質、工藝等各方面因素而異。它在寧波市場上的價格大多在幾萬元到數十萬元不等,具體價格需要結合實際情況進行評估。建議您在購買前進行多方比較和咨詢,選擇性價比較高的設備。